在線
咨詢
關注
投訴
什么是A2L/A3冷媒?
根據ASHRAE 34-2022標準,冷媒按毒性可分為A類(低慢性毒性)、B類(高慢性毒性),按可燃性可分為第1類(無火焰傳播)、第2L類(弱可燃)、第2類(可燃)、第3類(可燃易爆)。A2L是低毒弱可燃性冷媒,常見的有R32、R454A、R454B、R454C、R1234ze、R1234yf等。A3冷媒是高可燃性天然工質,常見的有R290等。為應對全球變暖問題,全球對高GWP冷媒的管控趨嚴,A2L和A3冷媒因低GWP特性成為全球制冷行業綠色轉型的必然選擇。

冷媒泄漏監測的主要技術
目前針對A2L/A3冷媒泄漏監測的技術主要包括非分光紅外技術、熱導技術、超聲波技術、半導體技術和光聲光譜技術。
非分光紅外技術
非分光紅外(NDIR)技術是利用氣體對特定波長紅外光的吸收特性來測量氣體濃度,檢測不同型號冷媒氣體只需選擇對應的特征吸收波段,具有選擇性好,抗干擾能力強,檢測精度高,壽命長,可靠性高等優勢,但NDIR冷媒泄漏監測傳感器因其相對復雜的設計使其尺寸在應用中存在局限性。

NDIR技術原理圖
熱導技術
熱導技術是基于不同氣體熱導率的差異,通過測量氣體流經加熱元件時的導熱能力變化來判斷濃度,具有結構簡單,體積小,成本低,維護方便等優勢,但熱導冷媒泄漏監測傳感器因其測量的廣譜性易受到干擾氣體的影響導致傳感器誤報。同時因為R290等氣體的燃燒/爆炸下限比較低,熱導冷媒泄漏監測傳感器對R290氣體在燃燒/爆炸下限范圍的測量靈敏度低使其在冷媒泄漏監測應用中存在一定局限性。

熱導技術原理圖
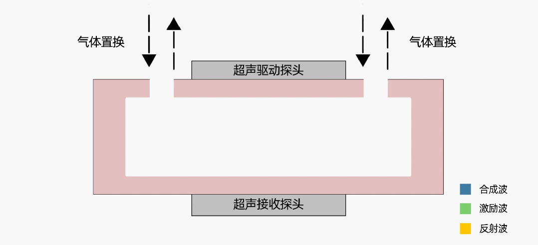
超聲波技術
超聲波技術是通過精確測量聲速以精確計算特定氣體濃度。發射器生成特定聲波,聲波在聲腔內會形成共振,產生駐波,當腔體內濃度發生變化時,聲速發生變化,駐波頻率會發生變化。接收器接收到駐波信號并將信號轉換成特定電信號,處理器將駐波頻率信號換算為聲速。超聲波冷媒泄漏監測傳感器具有體積小,功耗低,壽命長等優勢,對分子量與空氣分子量差異較大的冷媒氣體有較好的靈敏度,但因其測量的廣譜性易受到干擾氣體的影響導致傳感器誤報。同時因為R290等氣體的燃燒/爆炸下限比較低,超聲波冷媒泄漏監測傳感器對R290氣體在燃燒/爆炸下限范圍的測量靈敏度低使其在冷媒泄漏監測應用中存在一定局限性。

超聲波技術原理圖
半導體技術
半導體技術基于半導體材料電學性質變化的氣體檢測技術,當待測氣體在一定溫度下與半導體接觸時,會發生氧化還原反應,這一反應過程導致半導體的導電性能發生變化。通過測量電阻、電流或電壓等電學參數的變化可以確認氣體的濃度高低。半導體冷媒泄漏監測傳感器具有設計簡單和成本低等優勢,但其壽命短、易中毒和易受其他氣體影響的特性使其在冷媒泄漏監測應用中存在局限性。

半導體技術原理圖
光聲光譜技術
光聲光譜技術通過檢測氣體吸收光能后產生的聲波信號來分析氣體濃度。向光學測量單元釋放窄帶光,光由氣體分子吸收,分子平動能增加,導致光聲腔內壓力增強。對光源進行周期性調制,形成光聲信號,信號通過麥克風捕捉形成電信號。光聲光譜冷媒泄漏監測傳感器具有選擇性好,靈敏度高,體積小等優勢但其技術要求高,成本高且易受到外界噪聲和振動影響。

光聲光譜技術原理圖
A2L/A3冷媒泄漏監測傳感器的選擇
綜上所述,NDIR原理的冷媒泄漏監測傳感器技術非常成熟、環境適應性好,可以適配A2L和A3等各種冷媒的精準測試,優先選擇。美國ASHARE在2020年的測試報告《Refrigerant Detector Characteristics for Use in HVACR Equipment-Phase l》中,對全球市場各種技術原理的的A2L冷媒泄漏監測傳感器樣品進行抽樣測試,結果反映NDIR原理的冷媒泄漏監測傳感器整體測試表現優異。其次,針對A3冷媒泄漏,通常可以采用NDIR和光聲光譜技術測量,而其中NDIR因其技術成熟、性能穩定、應用廣泛,無疑是最佳的選擇。
四方光電冷媒泄漏監測傳感器
四方光電憑借多元化的技術布局,推出了NDIR、熱導及超聲波技術的A2L/A3冷媒泄漏監測傳感器,覆蓋R32、R454A、R454B、R454C、R1234yf、R1234ze、R290等多種冷媒的檢測。并針對冷庫冷媒泄漏研發了冷媒(R717)和冷媒(R744)泄漏監測傳感器,將服務范圍從家用/商用制冷設備延伸至工業制冷、冷鏈物流等新領域。四方光電在NDIR技術方面具有非常深的技術底蘊,自2003年開始至今具備22年的產品開發和應用經驗,掌握光學核心零部件探測器開發和制造能力,已經有超過千萬支光學傳感器在市場應用。

??※?如您想對產品做進一步了解,可【點擊這里】在線咨詢,您也可以直接撥打官方服務熱線027-81628813,產品專家將會為您提供1V1專屬咨詢服務。

鄂公網安備 42018502000248號